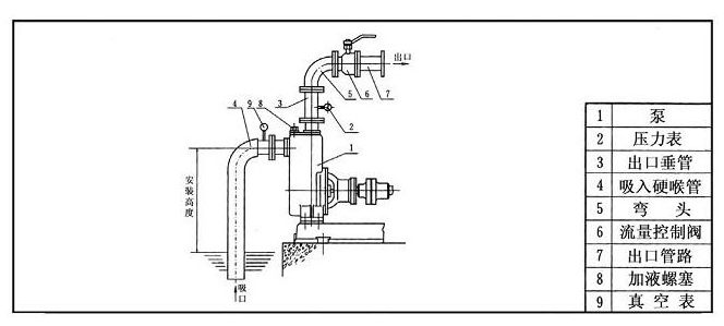
一、自吸泵安裝示意圖
為了確保自吸離心泵處于良好的工作狀態,必須對高揚程自吸泵進行正確安裝。
1.自吸離心泵機組應該采用二次灌漿進行安裝,按照ZX自吸泵及電機安裝尺寸,把耐腐蝕自吸泵安裝在基礎上。安裝后,機組的中心線應該與基礎中心線保持一致,中心標高與設計值的偏差值不大于正負2mm,水平誤差為一萬分之一。
2.耐腐蝕自吸泵與電機應該安裝在牢固的基礎上,不應該添加軟墊,例如橡膠等。用來承受不銹鋼自吸泵的全部重量,并且消除振動。用水平儀檢查水平度,找平后,把地腳螺栓均勻擰緊。用水泥澆灌泵座以及地腳螺栓孔,水泥凝固后,再檢查水平度。
3.管路和閥門的重量不應該由自吸排污泵承擔,可以考慮其他支撐。
二、自吸泵使用注意事項
1.高揚程自吸泵使用前,必須保證泵腔內充滿液體,禁止泵腔沒有液體空轉。
2.自吸離心泵使用前,應該先打開進出口閥門,接好電源后,應該啟動按鈕,查看電機是否反轉,確認電機轉向與所標志方向是否一致。
3.不銹鋼自吸泵使用時,出口閥門禁止完全關閉。如果必須停止液體輸送,請及時關閉閥門入口,但是持續時間不能超過兩分鐘,如果超過,請及時停機,避免耐腐蝕自吸泵的損壞。
4.自吸排污泵停止使用后,可以完全關閉進出口閥門,如果輸送的介質可以凝固,停止使用前應該先關閉進出口閥門,使自吸泵運行1到2分鐘,達到排空泵腔內液體的目的。


D型不銹鋼多級臥式離心泵
102型、103型、104型、105型塑料離心泵
FS型玻璃鋼離心泵
